Motorradgespanne sind asymmetrische Dreiräder mit gewöhnungsbedürftigen Fahreigenschaften. Mit diesen Unzulänglichkeiten umzugehen, erfreut geübte Fahrer. Nun will und Honda den Spass verderben.
Welche Schreckens-Szenarien wir über die neue Formel 1 alle gehört hatten. Stattdessen haben wir in Australien einen unterhaltsamen Grand Prix erlebt. Wo stehen wir mit diesen neuen Rennwagen?
Weiterlesen
Werbung
Routinierte Motorradfahrer sind nicht automatisch auch gute Gespannfahrer, eher ist das Gegenteil der Fall. Gute Motorradfahrer haben das Gegenlenkprinzip verinnerlicht, das auf dem Zweispur-Fahrzeug namens Gespann zu völlig falschen Lenkbewegungen führt. Gegenlenkprinzip? Asymmetrie? Wovon schreibt dieser SPEEDWEEK-Autor?
Werbung
Werbung
Nun, auch wenn sich dem nicht alle Motorradfahrer bewusst sind: Das einleiten einer Kurvenfahrt erfolgt bei einem Einspurfahrzeug ab etwa 20 km/h mit einem Lenkimpuls zur Kurvenaussenseite. Die Linkskurve wird mit einem Lenkimpuls nach rechts eingeleitet und umgekehrt. Wer sich dessen nicht bewusst ist und trotzdem Spass hat am Motorradfahren, braucht nichts zu unternehmen und kann weitermachen wie bisher. Bei Zweispurfahrzeugen wie Autos oder Motorradgespannen lenkt man nach rechts, wenn man eine Rechtskurve fahren will (und umgekehrt). Ist ja klar. Beim Motorradgespann kommt nun die Asymmetrie als zusätzliche Schwierigkeit oder eben herzerfrischende Freude hinzu.
Um sich nicht in einem ausufernden Textwurm zu verlieren, seien an dieser Stelle nur die Eigenheiten eines Gespannes mit rechts angebauten Beiwagen, Hinterradantrieb und ohne Integralbremse erwähnt. Mit einem solchen Gespann gibt es nach links und rechts je drei Möglichkeiten, die Fahrrichtung zu beeinflussen.
Werbung
Werbung
Die einfachste: Lenker nach links – Gespann fährt nach links, Lenker nach rechts – Gespann fährt nach rechts. Beschleunigen durch Gas geben – Gespann zieht nach rechts. Verlangsamen mit Motorbremse durch schliessen des Gasgriffs – Gespann zieht nach links. Bremsen mit Fussbremse, die auf Hinterrad und Beiwagenrad wirkt – Gespann zieht nach rechts. Bremsen mit Handbremse, die auf das Vorderrad wirkt – Gespann zieht nach links. Kombinationen sind möglich und sinnvoll.
Welche Schreckens-Szenarien wir über die neue Formel 1 alle gehört hatten. Stattdessen haben wir in Australien einen unterhaltsamen Grand Prix erlebt. Wo stehen wir mit diesen neuen Rennwagen?
Weiterlesen
Damit ist angedeutet, warum eine kleine Minderheit weiterhin mit Gespannen fährt und auch bereit ist, teilweise erheblich mehr für ein solches Fahrzeug zu zahlen, als ein Kleinwagen kosten würde.
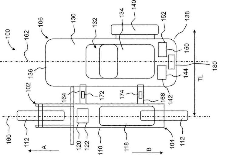
In einer Patentzeichnung beschreibt nun Honda einen Seitenwagen mit elektrisch angetriebenem Beiwagenrad. Elektromotor und Batterie sind im Beiwagen untergebracht, wobei anhand der Patentzeichnung der Schluss nahe liegt, dass ein Radnabenmotor verwendet wird. An zwei Streben, die das Beiwagenchassis mit dem Motorradrahmen verbinden, werden Lastsensoren (Nr. 172 und 174) angebracht. Mit den Daten dieser Sensoren steuert eine elektronische Einheit den elektrischen Antrieb des Beiwagenrads. Wird das (konventionell mit einem Verbrennungsmotor angetriebene) Motorrad beschleunigt, wird das Beiwagenrad elektrisch angetrieben und gleicht den Rechtszug aus, dem ansonsten der Fahrer mit leichtem Lenkerzug entgegenwirkt. Wird gebremst, wird das Gespann mit gezielter Bremswirkung auf dem Beiwagenrad neutral in der Spur gehalten.
Werbung
Werbung
Auch bei Kurvenfahrt könnte dieses System helfend eingreifen (ergo geübten Gespannfahrern den Spass verderben), indem in Rechtskurven das Beiwagenrad leicht gebremst wird. Umgekehrt wird in Linkskurven das Beiwagenrad angetrieben, um das Gespann um die Kurve zu schieben. Ob Honda einen solchen Beiwagen wirklich produzieren wird, ist höchst fraglich. Es könnte sich bei dem Projekt auch einfach um eine Fingerübung der Entwicklungsabteilung handeln, mit geringer Aussicht auf eine kommerzielle Verwertung.
Verpassen Sie keine Highlights mehr: Der Speedweek Newsletter liefert Ihnen zweimal wöchentlich aktuelle Nachrichten, exklusive Kommentare und alle wichtigen Termine aus der Welt des Motorsports - direkt in Ihr E-Mail-Postfach
Die aktuellsten News rund um die Uhr, von Experten analysiert und kommentiert und exklusive Einblicke hinter die Kulissen. Hier schreiben Fans für Fans.